
网站首页 > 专利信息
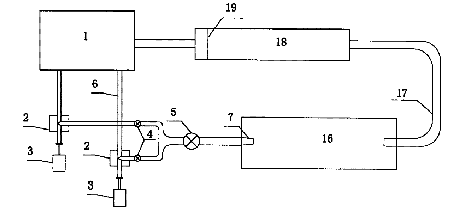
一种高速含沙水流水利工程材料抗冲耐磨试验装置,其特征在于该装置由蓄水池、水泵、电机、控制阀、水流喷嘴、加沙机构、试件支架、沉沙池和流量计组成,水泵与电机相连,蓄水池、水泵、控制阀和水流喷嘴通过管道依次连接,水流喷嘴伸于沉沙池中,加沙机构位于水流喷嘴出口上方,试件支架位于沉沙池中的水流喷嘴前方,流量计位于沉沙池的出水管上。本实用新型结构设计简单,制造容易,水流大小和含沙多少调节方便,适用面宽,其******流速可达到50m/s及其以上,且不会对水流喷嘴造成磨蚀;本实用新型试验段为无压流,可获得综合了磨蚀、空蚀及掺气等更接近工程实际的试验条件,填补了高速含沙水流水利工程材料抗冲耐磨试验装置的空白。

联系电话:028-87659663 028-85404682 028-85460925 邮箱:cdjz617@126.com
办公地址:四川省成都市武侯区科华街10号四川大学国家高新技术孵化平台609
成都川大技术转移集团有限公司
蜀ICP备11025552号-1
Copyright © 2007-2011 技术支持:成都网络公司-三以网络